Щитки серии Щ81 предназначены для учета и распределения электроэнергии, защиты от перегрузок, токов короткого замыкания и токов утечки на землю в сетях переменного тока напряжением 380/220В с глухозаземленной нейтралью частотой 50 Гц и для нечастых оперативных включений/отключений цепей.
Все щитки серии Щ81 изготавливаются в соответствии с ТУ BY 193269486.001-2019. Могут устанавливаться в нишах стен внутри зданий, или стационарно на стенах.
Щитки Щ81 обеспечивают:
В зависимости от назначения, существуют различные модификации щитков серии Щ81:
Также, конструкция Щ81 предусматривает наличие изолированной нулевой(N) и связанной с корпусом защитной(PE) шины, соединенные перемычками и укомплектованы контактными зажимами.
| Стандартные условные обозначения для заказа щитка серии Щ81 | |
|---|---|
| Щ81-CE Х — Х — ХХХ — ХХ/ХХ — Х — ХХ — ХХУЗ | Модификация |
| Щ81-CE Х — Х — ХХХ — ХХ/ХХ — Х — ХХ — ХХУЗ | Исполнение по способу установки: Н — навесное; У — утопленное; |
| Щ81-CE Х — Х — ХХХ — ХХ/ХХ — Х — ХХ — ХХУЗ | 1 — выключатель 1А — автоматический выключатель 1Д — УЗО |
| Щ81-CE Х — Х — ХХХ — ХХ/ХХ — Х — ХХ — ХХУЗ | Номинальный ток щитка, А |
| Щ81-CE Х — Х — ХХХ — ХХ/ХХ — Х — ХХ — ХХУЗ | Количество аппаратов защиты в групповых линиях |
| Щ81-CE Х — Х — ХХХ — ХХ/ХХ — Х — ХХ — ХХУЗ | Количество УЗО в групповых линиях |
| Щ81-CE Х — Х — ХХХ — ХХ/ХХ — Х — ХХ — ХХУЗ | Ф — наличие приборов управления СЧ — наличие счетчиков |
| Щ81-CE Х — Х — ХХХ — ХХ/ХХ — Х — ХХ — ХХУЗ | Номер схемы |
| Щ81-CE Х — Х — ХХХ — ХХ/ХХ — Х — ХХ — ХХУЗ | Степень защиты 31 и 54 для IP 31 и IP54 соответственно |
| Щ81-CE Х — Х — ХХХ — ХХ/ХХ — Х — ХХ — ХХУЗ | Климатическое исполнение и категория по ГОСТ 15150-69 |
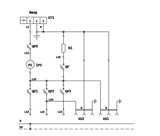
| Схема | Вводной аппарат Iн, А |
Аппарат учета кол-во х Iн, А |
Аппараты распределения Iн 1.63А |
Габариты | Примечания | ||
|---|---|---|---|---|---|---|---|
| Номер | n кол-во однополюсных модулей |
H | L | B | |||
| 01 | 25,40, 63 (220 В) |
1 х 5,10,20, 30 (220 В) |
3 (220 В) + 2 (до 42 В) | 500 | 250 | 162 | Электрообогрев счетчика Розетки с з.к. 220В |
| 02 | Без электрообогрева Розетки с з.к. 220В |
||||||
![]() |
|||||||
![]() |
|||||||
Copyright © 2021—2026 ООО ПЕРФЕКТЭНЕРГО Все права защищены. Разработка сайта OSD.BY
